Nâng cấp khung gầm ô tô là một giải pháp hiệu quả để cải thiện khả năng vận hành và an toàn của xe trong một số trường hợp cụ thể. Việc nâng cấp này không hề dễ dàng, đòi hỏi kỹ thuật viên chuyên nghiệp và có nhiều kinh nghiệm để đảm bảo an toàn cho xe. Tuy nhiên, theo thời đại công nghệ tiên tiến, nhiều hãng xe đã cho ra đời hệ thống nâng gầm tự động.
Nhằm giúp bạn đọc hiểu hơn về trang bị mang tính tự động điều chỉnh khung gầm cao thấp này, mời các bạn theo dõi thông tin mà tôi tổng hợp ngay sau đây.
Ở bài viết này, tôi sẽ trình bày đến các bạn về hệ thống nâng gầm tự động là gì? Chúng có cấu tạo và cách thức hoạt động như thế nào? Những lợi ích và lưu ý mà người dùng cần quan tâm.
1Hệ thống nâng gầm tự động là gì?
Hệ thống nâng gầm tự động là trang bị tiên tiến có thể tự động điều chỉnh chiều cao của gầm xe dựa trên các thông số như tốc độ di chuyển, địa hình và điều kiện tải trọng.
Ngày nay, với sự phát triển của công nghệ và kỹ thuật cơ, điện tử, các nhà sản xuất ô tô đã cho ra đời hệ thống nâng gầm tự động tiên tiến. Hệ thống nâng gầm tự động này tùy vào dòng xe và phân khúc như giá xe BMW, Audi, BMW, Land Rover, Lexus,... mà hệ thống sẽ được trang bị.
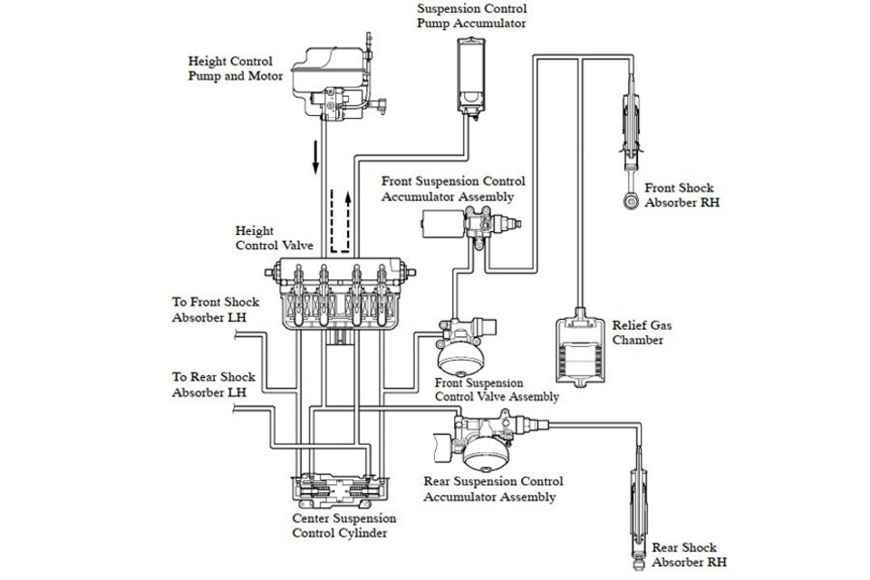
2Cấu tạo của hệ thống nâng gầm tự động
Hệ thống nâng gầm tự động có cấu tạo từ các thành phần chính có thể kể đến bao gồm:
- Bộ nguồn khí nén: Bộ nguồn khí nén cung cấp khí nén cho hệ thống. Bộ nguồn này thường bao gồm một máy nén khí và một bình chứa khí nén.
- Các van điều khiển: Các van điều khiển được sử dụng để điều khiển việc bơm hoặc xả khí nén vào các túi khí hoặc lò xo khí.
- Các túi khí hoặc lò xo khí: Các túi khí hoặc lò xo khí được sử dụng để nâng hoặc hạ gầm xe.
- Hệ thống cảm biến: Hệ thống điều khiển chịu trách nhiệm nhận biết các thông số như tốc độ di chuyển, địa hình và điều kiện tải trọng để điều chỉnh chiều cao của gầm xe.
- Bộ điều điều khiển trung tâm: Tiếp nhận, xử lý thông tin nhận được từ cảm biến, từ đó ra lệnh cho hệ thống nâng hoặc hạ gầm phù hợp với tuyến đường di chuyển.
3Nguyên lý hoạt động của hệ thống nâng gầm tự động
Hệ thống cảm biến sau khi xác định được chiều cao tối ưu mà xe cần đạt được sẽ gửi đến bộ điều khiển trung tâm để xử lý. Bộ điều khiển sẽ tiếp nhận thông tin, phân tích và đưa ra lệnh đến các hệ thống điều khiển yêu cầu nâng gầm xe, các van điều khiển sẽ mở ra, cho phép khí nén được bơm vào các túi khí hoặc lò xo khí. Khi khí nén được bơm vào, các túi khí hoặc lò xo khí sẽ nở ra, nâng gầm xe lên.
Ngược lại, khi hệ thống điều khiển yêu cầu hạ gầm xe, các van điều khiển sẽ đóng lại, cho phép khí nén được xả ra khỏi các túi khí hoặc lò xo khí. Khi khí nén được xả ra, các túi khí hoặc lò xo khí sẽ xẹp xuống, hạ gầm xe xuống.
Trong hệ thống nâng gầm tự động được trang bị một van điều khiển và van này hoạt động theo hai chế độ bật/tắt để nạp thêm hoặc xả bớt lượng khí bên trong. Khi đó tín hiệu điều khiển từ bộ điều khiển trung tâm (ECU) sẽ quyết định chế độ hoạt động của van.
Khi xe di chuyển trên đường mấp mô, hệ thống sẽ điều chỉnh độ cứng, độ đàn hồi của từng giảm chấn tại mỗi vị trí bánh xe sao cho phù hợp, làm giảm thiểu sự dao động của thân xe, từ đó giúp xe bám đường tốt hơn và tránh bị xóc nảy.
4Tác dụng khi sử dụng hệ thống nâng gầm tự động
Hệ thống nâng gầm tự động có thể điều chỉnh nâng cao lên đến 6cm, nhờ thế có thể giúp xe dễ dàng vượt qua các đoạn đường gập ghềnh, nhiều sỏi đá, ổ gà, các địa hình đồi núi gồ ghề,...
Khi đi trên những đoạn đường Off-road, người điều khiển có thể tự tin với tay lái bởi hệ thống tự động nâng gầm, hỗ trợ vượt qua các chướng ngại vật và leo dốc dễ dàng hơn.
Vì hệ thống có khả năng tự động điều chỉnh nâng cao gầm xe nên xe sẽ vận hành ổn định hơn, tránh bị va chạm với vật cản, hạn chế gây hư hỏng cho các bộ phận dưới gầm xe khi di chuyển ở đoạn đường không bằng phẳng.
Gầm xe cũng tự động được hạ xuống khi di chuyển ở tốc độ cao hay vào các khúc cua giúp tránh tình trạng xe bị lật, bám đường tốt hơn và đảm bảo an toàn.
5Những lưu ý khi sử dụng hệ thống nâng gầm tự động
Để quá trình sử dụng được an toàn, cũng như hệ thống hoạt động luôn ổn định, người sử dụng có thể lưu ý một số điều sau:
- Người điều khiển xe khi đang di chuyển ở tốc độ cao thì không nên sử dụng hệ thống nâng gầm tự động vì có thể khiến xe mất ổn định và dễ bị lật, gây mất an toàn.
- Bên cạnh đó, khi xe đang chở nặng, người dùng cũng không nên sử dụng hệ thống nâng gầm tự động vì có thể khiến xe dễ mất cân bằng và tăng khả năng bị lật xe.
- Không nên sử dụng hệ thống nâng gầm tự động khi xe đang gặp sự cố. Việc nâng cao gầm xe khi xe đang gặp sự cố có thể khiến xe gặp thêm nhiều khó khăn.
- Người lái cũng cần kiểm tra áp suất lốp thường xuyên để đảm bảo áp suất lốp phù hợp với chiều cao gầm xe.
- Người dùng cần đọc kỹ hướng dẫn sử dụng của nhà sản xuất để nắm rõ cách sử dụng hệ thống nâng gầm tự động một cách an toàn và hiệu quả, cũng như cách kiểm tra và bảo dưỡng hệ thống đúng cách.
- Khi xe đang gặp sự cố, gầm xe có thể bị hư hỏng hoặc bị kẹt, vì thế trong tình huống này người lái không nên sử dụng công nghệ này để tránh khiến xe gặp thêm nhiều khó khăn hoặc bị hư thêm.
Tóm lại, hệ thống nâng gầm tự động là một trang bị công nghệ tiên tiến vô cùng hữu ích, không chỉ mang lại vẻ đẹp thẩm mỹ mà còn giúp xe linh hoạt di chuyển trên mọi địa hình và trở ngại.
6Những câu hỏi thường gặp
Dưới đây là một số câu hỏi thường gặp về chủ đề “Hệ thống nâng gầm tự động” mà nhiều chủ xe và tài xế có thể quan tâm và theo dõi.
1
Hệ thống nâng gầm tự động có thể được lắp đặt thêm cho xe, nhưng cần được thực hiện bởi các kỹ thuật viên chuyên nghiệp, bên cạnh đó tùy vào cấu tạo có sẵn của xe, mà hệ thống gầm cần phù hợp với loại xe, hãng xe.
2
Hệ thống nâng gầm tự động cũng cần được bảo dưỡng định kỳ để đảm bảo hoạt động hiệu quả. Người lái nên tham khảo hướng dẫn sử dụng của nhà sản xuất để biết lịch bảo dưỡng cụ thể.
3
Hệ thống nâng gầm tự động có thể được điều khiển bằng tay hoặc tự động. Đối với hệ thống điều khiển bằng tay, người lái có thể sử dụng một nút bấm hoặc cần gạt để điều chỉnh chiều cao của gầm xe tùy theo nhu cầu sử dụng.


































